|INFO|MAP|RANK|GOODS|HOME|
●NiMH電池>pulse放電による内部抵抗測定
 NiMH電池を使い込んでくると、充電時に異常を検出し充電が中止されるようになる。
 これは内部抵抗の増加によるものと推測されるが、実際どの程度の内部抵抗であるか測定したいと思った。
 そこで放電電流のON/OFF時の電圧変化の測定により簡易的に内部抵抗を測定する「pulse放電方式」を検討、実際に機材の製作し、測定を行う事にした。
(写真準備中)


2014.05.11
(C)JR7CWK'sぶろぐ

●NiMH電池>内部抵抗の測定方法
 あるサイトに、1kHzにおける交流抵抗(インピーダンス)を測定する機材を製作し、評価する方法が掲載されている。この方法は精密な測定が可能だが、交流での処理の為、回路が複雑になる。

 今回はそこまで厳密な測定は行えないが、測定回路の製作が比較的容易な、放電電流のON/OFF時の電圧変化の測定により内部抵抗を測定する方法を使用する。

 この方法は、前者では出来ない、電池の放電過程での内部抵抗の変化を捕らえる事も可能である。
(実は、放電過程での内部抵抗の変化にも興味があった)

 なお、充電電流のON/OFFの電圧により測定する方法も考えられるが、それは別途検討したい。


2014.05.11
cwk

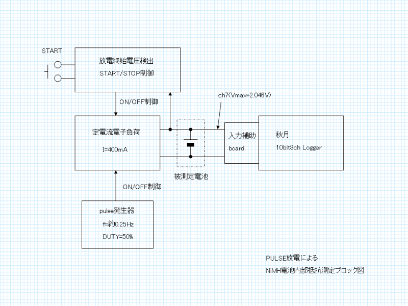
●NiMH電池>内部抵抗の測定回路
 製作した回路を具体的に説明する。
 図はblock図。(詳細回路図は作図中)

・放電の負荷
 放電回路のベースはOPAMPによる定電流回路である。
 充電式電池の放電評価は、1Ωの抵抗負荷を使用するケースが多いが、定電流負荷のほうが処理が簡単になる為である。
(内部抵抗を測定するには電流値が必要になるので、抵抗負荷の場合は実際の電流の測定が必要になる。定電流負荷だとそれが不要となる。)


・pulse発生
 pulse放電の為のpulse発生はTimmer ICであるLMC555を使用し、約4秒周期,duty比50%のpulseを発生、定電流回路のVrefを制御している。

 なお、測定に使用するLoggerの仕様(1sec間隔でしかDataが取得出来ない)から、低い周波数が必要な為、C-MOS版のTimmer ICを使用した。

※LoggerのPICよりON/OFFを制御させて測定するのが理想だが、PICのprogramming技術を持ち合わせていない為、このような方法としている。


・放電終始電圧検出/放電制御
 NiMH電池は過放電させると寿命を縮めてしまう為、電池電圧を検出し、電圧が低下したら放電をstopさせる必要がある。

 OPAMPにて電池の電圧を検出し、R-S FFにより放電START/STOP制御を行う回路を設けた。

・電池電圧の記録
 電池電圧の記録は、秋月電子の「10bit8ch DataLogger」を使用した。
 但し、入力回路はfull scaleが2.046V(1023として記録)になるようにしている。

 測定した結果はPCに転送後、excellに読み込ませ、下式により内部抵抗を計算させる。
 Rbatt=(Voff-Von)/Iload

Rbatt:内部抵抗,Voff:負荷OFF時の電池電圧,Von:負荷ON時の電池電圧,Iload:負荷電流(ON時)


※pulse発振とLog Timmingの同期がとれていない為、10点分の電圧の最大値をVoff,最小値をVonとして処理している。


画像 ( )
2014.05.11
cwk

●NiMH電池>実際の測定結果
 実際に、使い込んだ3本の単四NiMH電池の測定を行ってみた。

 グラフは3本の電池の放電時の電圧・内部抵抗の変化を示したものである。

・負荷電流は400mA設定(仮)

注)大電流を流すには不十分な市販の電池BOXを使用しており(電池の間近にLoggerを接続しているものの)、電池BOXの接触抵抗等による誤差が含まれている。


測定した電池は下記。

・電池の銘柄
 VOLCANO:セリア/シルク(ワッツ)で扱われているNiMH電池
 ReVOLTES:ダイソーで扱われているNiMH電池
  (共に武田コーポレーション扱い?)

・電池の状態
 VOLCANOのNo3-1,3-2
  組にして使用している電池で、購入後3年程経過しだいぶ使い込み、急速充電器「BQ-390」で充電がはじかれる程劣化している電池。
  本電池の「純正充電器」にて充電したが、満充電状態ではないかも?

 ReVOLTESのNo6-1
  「BQ-390」でまだ充電可能な状態のもの。(満充電後1週間程放置)


結果
・ReVOLTESに比べ、充電がはじかれる程劣化しているVOLCANOは内部抵抗が大きい。

・全電池共通だが、放電直後は何故か内部抵抗が高く、しばらくすると若干低下し安定しそのまま時間が経過、放電終始に近づくと再び内部抵抗が高くなる傾向が見られる。


画像 ( )
2014.05.11
cwk

●NiMH電池の内部抵抗>新品ELSONIC AAA
GPS loggerで使用している「Cycle Enagy」ですが、3組(6本)中2組がBQ-390での充電を受付けなかったり、loggerで使用している際にも時間が持たなかったりしており、寿命を感じてきた。

 最近住まいの近くに新しいショッピングモールが出来たとの事で行ってみたところ、「ノジマ」が入っており、入店直後に目に留まったのが、ノジマオリジナル?のNiMH電池「ELSONIC」。

 長期保存可能,サイクル寿命1500回のいわゆる「エネループ」タイプ。
 100均で扱っているNiMH電池は、単四タイプに関しては容量は大差ないものの、こちらは長期保存対応前,サイクル寿命300回「従来タイプ」のNiMH。
 価格的には100均電池の1.7倍程であるが、新タイプという事もあり購入してみた。

 購入し帰宅後、早速無負荷での電圧を測定したところ、4本共1.275V程。
 充電前なのでまぁこんなんだろう。
ブリスターパック裏面の説明書きを良く見ると「manufactured in China」とあり、あまり期待していなかった。

次の段階として本題。pulse放電によるテストにかかる。


 ロガーのデータのトラブルで処理に時間が掛かったが、最終的に得られたグラフを見てびっくり。内部抵抗が0.1Ω切っている。
 劣化した電池の測定しかしてなかったからなのか。こんな低い値見た事なかった。
 pulse放電測定中、電池にテスタを接続して電圧の変化を見ており、電圧降下が低いな、と思ってみていたが、ここまで低いとは思わなかった。

 購入直後だからなのか、この電池の特性なのか。
 これは他の新しい電池と比べないと・・・


 放電に要した時間が、400mA定電流負荷,50%dutyのpulse放電で200分程(実質100分)なので、容量min.800mAhの充電前の電池にしては上出来かと。


画像 ( )
2014.12.14
cwk

●NiMH電池の内部抵抗>劣化Cycle Enagy AAA
 BQ-390での充電を受付けなくなった(受付ない)程劣化してきた「Cycle Enagy」NH-AAAを測定してみた。

 やはり、内部抵抗が大きい。
 特に放電開始直後。


画像 ( )
2014.12.14
cwk

●NiMH電池の内部抵抗>劣化Cycle Enagy AAA その2
 「Cycle Enagy」 その2
 最初測定しようとしたら、容量が低下しすぎで測定できなかったので、充電後測定。
 BQ-390ではじかれるので、武田コーポの充電器を使用。(充電時間は適当)

画像 ( )
2014.12.14
cwk

●NiMH電池の内部抵抗>eneloop AAA
 購入後2年程経過(確か)したものの、あまり使っていなかった「eneloop」HR-4UTGAを測定してみた。
 今回は内部抵抗を確認する目的なので、放電し切るまでのテストは行っていない。

 これも、内部抵抗が0.1Ω切ってます。

 単三タイプも確認しよう。


画像 ( )
2014.12.15
cwk

●NiMH電池の内部抵抗>手持ちの単三
 手持ちの単三タイプ3種。
 デジカメとUSB充電器(秋月(改)HT7750A)で4本セットで使いまわしているもの。

 単四と比べるとさすがに内部抵抗が低い。
 内部抵抗のグラフ、単四のグラフとレンジ変えてます。


1.eneloop HR-3UTG
 手持ちの中では最も新しい世代の電池だと思われる。
 今回測定した中では最も内部抵抗が低い結果が得られた。

2.HHR-3MPS(Panasonic)
 BQ-391とHHR-3MPS×4本のセット(セットで販売されている「K-KJQ91M34C」)で入手した電池。
 この電池に関しては入手次期が明確で、2009年3月頃。
 電池のロット表記は「0709」
 世代的には若干古い電池かと。(確か「EVOLTA」になる一つ前の世代)
 内部抵抗はeneloopより若干高め。

3.HR-3UA(Fujitsu/FDK)
 比較的古い電池だったと思います。使用回数は他と大差ないです。
 今回測定した中では最も内部抵抗が高い結果。
 この結果からすると、USB充電器で使用するには若干不利かも。

 HR3-UAについては他の3本の確認せねば。


画像 ( )
2014.12.17
cwk

●NiMH電池の内部抵抗>手持ちの単三 その2
 前回の測定で高めに測定されたHR3-UA、他の3本も確認してみた。
 結果1本目とほぼ同じ。
 1本だけ高かった訳でもなく、コンディションがそろっているとも言える結果。


画像 ( )
2014.12.17
cwk

|INFO|MAP|RANK|GOODS|HOME|
(C) Yamagatan All Rights Reserved.
Powered by samidare
system:network media mobile